
|
一、概述 |
|
干式試驗變壓器利用先進的生產設備,采用線圈繞組環氧真空澆注及CD型鐵芯的新工藝,和同類產品油浸式變壓器相比,明顯地降低重量,減少體積,在質量上提高了絕緣強度和抗濕程度,并有效地削弱了漏磁而大大加強。 干式試驗變壓器產品具有重量輕,體積小,造型美觀,性能穩定,使用攜帶方便等特點,特別適用于現場操作使用,是國內更新換代的新型交直流兩用高壓試驗變壓器。本系列產品適用于電力系統及各電力用戶的現場檢測各種電氣設備的絕緣性能試驗、電器產品的直流高壓小電流的各種電壓系統或裝置中的高壓電源。特別適用于電力系統、工礦企業、科研部門等對各種高壓電氣設備、電器元件、絕緣材料進行工頻或直流高壓下的絕緣強度試驗。是高壓試驗中必不可少的重要設備。 |
|
二、技術指標 |
|
1. 阻抗電壓:≤12% 2. 輸出電壓波形:正弦波 3. 表面溫升:<55℃ 4. 空載損耗:<0.4% 5. 允許連續運行時間:1小時 6. 間續運行時間:長時 |
|
三、工作原理 |
|
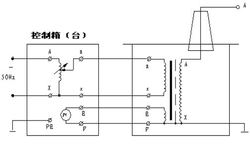
干式試驗變壓器為單相變壓器,用工頻220V或380V電源接入控制箱(臺),經控制箱(臺)內自耦調壓器調節至0-200V或0-400V電壓輸出至干式試驗變壓器的初組繞組,根據電磁感應原理,在試驗變壓器高壓繞組可獲得試驗所需的高電壓。在作直流耐壓及泄漏電流測試時,只要把高壓硅堆旋裝在高壓輸出端,即可取得直流高壓,其幅值是工頻高壓值的1.4倍。 1. 交流干式試驗變壓器:見圖3
圖3:交流干式試驗變壓器接線 2. 交直流干式試驗變壓器:如圖4 圖中高壓輸出的上端裝有高壓硅堆,串接在高壓回路中作半波整流,以獲得直流高電壓。當取下不接高壓硅堆時,作為直流輸出狀態。
圖4:交直流干式試驗變壓器接線 圖中:VD為高壓硅堆 3. 串級干式試驗變壓器接線及原理:如圖5 串級干式試驗變壓器有很大的優越性,三臺試驗變壓器串級連接可獲得更高的電壓,因為整個試驗裝置由幾臺單臺試驗變壓器組成,單臺試驗變壓器容量小、電壓低、重量輕,便于運輸和安裝。它既然可串接成高出幾倍的單臺試驗變壓器輸出電壓組合使用,又可分開成幾套單臺試驗變壓器單獨使用。整套裝置投資小,經濟實惠。圖5中,在第一級和第二級的每個單元試驗變壓器中都有一個勵磁繞組A1、C1和A2、C2。在串級試驗變器基本原理圖中,低壓電源加在試驗變壓器I的初級繞組a1x1上,單臺試驗變壓Ⅰ、Ⅱ、Ⅲ的輸出電壓都是V。勵磁繞組A1、C1給第二級試驗變壓器Ⅱ的初級繞組供電;第二級試驗變壓器Ⅱ的勵磁繞組A2、C2給第三級試驗變壓器Ⅲ的初級繞組供電。第二級試驗變壓器Ⅱ和第三級試驗變壓器Ⅲ的箱體分別處在對地為1V和2V的高電位上,所以箱體對地是絕緣的,試驗變壓器I的箱體是接地的。這樣第一級、第二級、第三試驗變壓器對地的額定輸出電壓分別為1V、2V、3V;其額定容量分別為3P、2P、1P。
圖5 |
百度“創億電氣”,輕松找到我們
武漢創億電氣設備有限公司
銷售熱線:027-65606042 售后服務:027-65611317
24小時服務熱線:13638682503
地址:江漢區新華下路新華家園二區
工信部備案號:鄂ICP備:11014546號